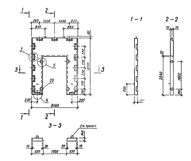
Д 32.38

Чертеж изделия:
Характеристики изделия:
ПараметрЗначение
длина3160 мм
ширина140 мм
высота3750 мм
масса2570 кг
нормативный документСерия 1.020.1-3пв

Д 32.38  Диафрагмы жесткости  Серия 1.020.1-3пв.