2КСД 60.60

Чертеж изделия:
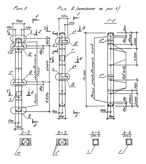
Характеристики изделия:
ПараметрЗначение
длина12000 мм
ширина400 мм
высота700 мм
масса4900 кг
нормативный документСерия 1.020.1-4

2КСД 60.60   Колонны двухконсольные для средних этажей (Серия 1.020.1-4).

Маркировка с учетом диаметра угловых стержней арматуры, в мм. и марки бетона:

2КСД 60.60-3.20.00

2КСД 60.60-3.28.00

2КСД 60.60-3.32.00

2КСД 60.60-4.32.00

2КСД 60.60-3.36.00

2КСД 60.60-4.36.00

2КСД 60.60-5.36.00

2КСД 60.60-4.40.00

2КСД 60.60-5.40.00

2КСД 60.60-5.40.22

2КСД 60.60-5.40.36